Showing 2041 to 2055 of 2488 results
Strategies in Antimicrobial Therapy, Protein Engineering and Application in Biotechnology

Strategies in Antimicrobial Therapy, Protein Engineering and Application in Biotechnology

Research Services and Capabilities Vilnius University
Home automation and smart environments

Home automation and smart environments

Patents for licensing UNIVERSIDAD DE ALICANTE
Biopolymer based micro- and nano-particles for industrial and environmental applications

Biopolymer based micro- and nano-particles for industrial and environmental applications

Patents for licensing UATEC - Unidade de Transferência de Tecnologia
Treatment of Autoimmune Diseases by Modulating Bregs

Treatment of Autoimmune Diseases by Modulating Bregs

Patents for licensing Yeda
Novel transparent polymer nanocomposites based on PMMA and inorganic semiconductor nanoparticles for optoelectronics applications

Novel transparent polymer nanocomposites based on PMMA and inorganic semiconductor nanoparticles for optoelectronics applications

Knowhow and Research output Cracow University of Technology
Diagnostic kit for inflammatory bowel diseases

Diagnostic kit for inflammatory bowel diseases

Patents for licensing Unismart - University of Padua Foundation
Secure Search of Encrypted Cloud Data

Secure Search of Encrypted Cloud Data

Patents for licensing Yeda
Endothelial microvesicles with microbicidal effect for the preparation of a medicament or for a direct use

Endothelial microvesicles with microbicidal effect for the preparation of a medicament or for a direct use

Patents for licensing Universidad de Alcalá-OTRI
Sustainable concrete with recycled concrete aggregate and wind turbine blade waste

Sustainable concrete with recycled concrete aggregate and wind turbine blade waste

Patents for licensing UNIVERSIDAD DE BURGOS
New Thermal Sensing for Microcalorimetry and Microfluidics (ERC-PoC project)

New Thermal Sensing for Microcalorimetry and Microfluidics (ERC-PoC project)

Patents for licensing Universidade de Santiago de Compostela
Antimicrobial electrospun fiber membrane with retention and controlled release capacity of active substances

Antimicrobial electrospun fiber membrane with retention and controlled release capacity of active substances

Patents for licensing Universidad de Alcalá-OTRI
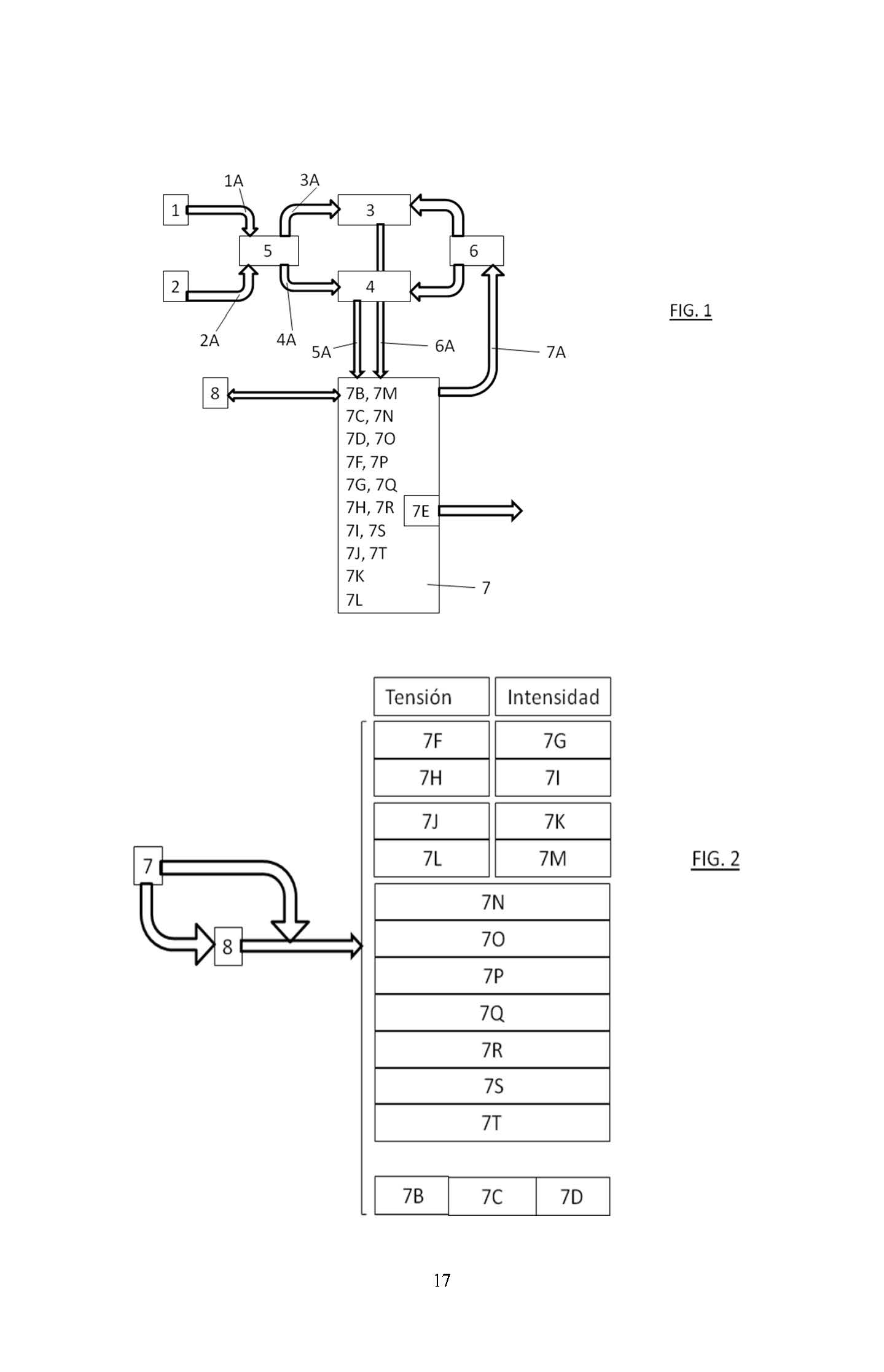
Low-altitude radio altimeters in the millimeter wavelength range for use in aviation

Low-altitude radio altimeters in the millimeter wavelength range for use in aviation

Innovative Products and Technologies BSUIR R&D Department
Multicapillary nebulizer for simultaneous nebulization of two or more liquids

Multicapillary nebulizer for simultaneous nebulization of two or more liquids

Patents for licensing UNIVERSIDAD DE ALICANTE
Procedure for the genetic identification of the european centolla del atlantico (maja brachydactyla)

Procedure for the genetic identification of the european centolla del atlantico (maja brachydactyla)

Patents for licensing CINBIO
Anti-QSOX1 Antibody for Treating Cancer and Metastasis

Anti-QSOX1 Antibody for Treating Cancer and Metastasis

Patents for licensing Yeda